作者:李建林 1 梅岩竹 1王茜 1姜晓霞 2李笑竹 3
单位:1. 国家能源用户侧储能创新研发中心(北方工业大学);2. 国家电投集团科学技术研究院有限公司;3. 新疆大学电气工程学院
引用本文:李建林, 梅岩竹, 王茜, 等. 全钒液流电池建模研究现状及展望[J]. 储能科学与技术, 2025, 14(12): 4618-4631.
DOI:10.19799/j.cnki.2095-4239.2025.0598
本文亮点:本文创新之处在于国内首次详细综述了VRFB电池数据驱动模型这一近十年新出现的模型体系,提出了机理-数据驱动融合模型这一发展方向及其技术路线
摘 要 面对可再生能源间歇性和波动性带来的挑战,电网要求储能电池具有更大容量、更高功率。全钒液流电池(vanadium redox flow battery,VRFB)作为大容量储能装置对于大规模储能的工程应用具有重要意义,其中全钒液流电池建模研究是推动电池发展应用的关键技术支撑。本文通过对近期相关文献的探讨,介绍了VRFB的工作机理,归纳总结了VRFB的等效电路模型并对其进行了对比分析,着重介绍了VRFB零维、一维、二维及三维机理模型和数据驱动模型。对于数据驱动模型,重点分析了数据驱动建模方法和数据驱动模型不确定性量化方法,介绍了新颖的机理-数据驱动模型。基于综合分析,提出了机理-数据驱动融合模型这一发展方向及其技术路线,并给出了基于PCDNN模型的实验验证。最后探讨了VRFB机理和数据驱动模型的局限性,展望了VRFB模型发展趋势。本研究为VRFB建模技术在新能源储能系统中的应用提供重要的理论参考。
关键词 全钒液流电池;建模;机理模型;数据驱动;混合模型
随着可再生能源比例的不断提升,储能技术系统在提升电网稳定性与能源利用效率中的作用日益凸显。作为储能技术的一种,液流电池具有效率、成本、循环寿命和安全性方面的优势,被广泛应用于大规模储能。到目前为止,各种各样的液流电池包括全钒、铁-铬、溴-多硫化物、锌-铈、锌-溴等相继被提出和开发。其中,全钒液流电池因正负极均采用不同价态的钒离子作为活性物质,显著降低了不可逆交叉污染问题,且体系稳定、副产物与沉积风险较低,已广泛应用于储能领域。然而在推动液流电池技术产业化的过程中仍存在诸多亟需解决的关键问题,通过建立合理的电池模型进行仿真模拟是研究电池的有效手段。全钒液流电池建模可实现对电池性能的定量预测,为理解电化学反应机制、优化电堆结构设计和制定运行策略提供理论支撑。相较于依赖大量实验的传统优化方式,建模仿真可显著降低研发成本、提高效率,加快液流电池技术在储能系统中的应用部署与规模化推广。
当前,全钒液流电池的建模方法主要包括:等效电路模型(equivalent circuit model,ECM)、机理模型(mechanistic model,MM)、经验模型(empirical model,EM)、数据驱动模型(data-driven model,DDM)以及融合模型(hybrid Model,HM)等。其中,EM基于实验数据构建输入-输出关系,结构简单但缺乏物理解释;MM则基于一组高度耦合的偏微分代数方程,能精确描述多物理过程。然而,开发可靠的MM需要深入了解电池的内部机制,这对于许多缺乏电化学和多物理场建模背景的电力工程师来说是一个巨大的挑战。与MM相比,ECM采用电阻、电容等元件构建近似电路网络,可快速模拟全钒液流电池外部特性,但忽略了流体流速、浓差极化等关键因素。DDM不需要事先了解系统机制或物理模型结构,而是通过神经网络等算法从运行数据中自动学习输入-输出映射关系,并且可以增加训练数据的规模和类型提高模型精度。此外,DDM具有出色的非线性特性识别能力,使其非常适合全钒液流电池等现代能源系统的各种运行条件。HM则是将以上物理模型与数据驱动模型或其他模型相结合的一种建模方式。
等效电路模型因其结构简单、响应速度快、部署成本低等优势,在储能电站中应用最为广泛,几乎成为当前全钒液流电池系统状态估算与控制的标准模型。相比之下,机理模型更多用于系统设计期的仿真与优化环节,尽管理论完善,但因计算复杂、参数难获取等因素,尚未普遍用于在线系统控制。而数据驱动模型,虽在学术研究中取得显著进展,但由于缺乏大规模高质量运行数据、模型可解释性弱、部署难度高等因素,当前在工程实践中尚属探索阶段。因此,梳理和总结现有全钒液流电池建模研究,特别是数据驱动方法的研究进展,对于推动该领域的发展具有重要意义。本文围绕VRFB的建模研究展开综述,总结现有的等效电路模型,系统回顾了机理建模与数据驱动建模的发展历程与研究现状,分析两者在模型精度、通用性与应用场景中的优势与局限,探讨数据驱动方法在VRFB中的关键应用方向。最后提出了机理-数据驱动融合的全钒液流电池建模技术路线,并展望了未来的研究方向。希望本综述能够为相关研究者提供系统性的参考与启发,促进数据驱动方法在液流电池建模中的深入发展与实践应用。
1 全钒液流电池内部机理
如图1所示,全钒液流电池系统由电堆、正负极电解液储罐等组成。全钒液流电池工作时,通过外接泵将电解液从储液罐泵入电堆内,电解液流过电极表面发生电化学反应后,双电极板收集和传导电流,在循环泵作用下电解液返回储液罐,该过程依次循环实现电池的充放电。在充电时,电池负极电解液中的
得到一个电子形成
,电子通过外电路从负极传输到正极,正极中的
失去一个电子形成
,从而使得储存在溶液中的化学能转化为电能,与此同时,
从正极穿过离子交换膜到达负极,平衡正负极电荷数量。电池放电时的离子流向及化学反应方向正好相反。全钒液流电池的化学反应方程式如下:
![]() |

图 1 VRFB工作原理示意图
2 全钒液流电池等效电路模型
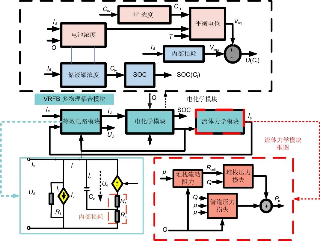
等效电路模型(equivalent circuit model,ECM)的基本思路是采用电路元件的电学特性来描述电池内部化学反应行为,将电池抽象为一个电路,其中包含了电阻、电容和电压源等元件,元件参数常通过脉冲实验进行参数辨识获得,以模拟电池内部的电化学过程和能量转换。等效电路模型减少了计算的复杂性,能够建立直观的模型空间状态方程。目前常用的ECM主要有:内阻模型、Thevenin模型、PNGV模型、交流阻抗模型、等效损耗模型等,各个模型的建模方法及优缺点分析如表1所示。
表1 几种典型的等效电路模型对比
3 全钒液流电池机理模型
与等效电路方法不同,全钒液流电池机理模型是基于电池内部物理过程和化学反应过程的原理,构建偏微分方程。机理模型可以根据其工作状态分为稳态模型和瞬态模型两大类,若是从物理空间维度的角度出发,这些模型又可以进一步细分为零维(0D)、一维(1D)、二维(2D)和三维(3D)等4种类型。每种模型都依据不同的复杂度来模拟电池内部的物理和化学过程。
3.1零维模型
零维模型基于质量守恒和能量守恒方程,通过常微分方程描述电极和储罐中的钒离子总量变化。这类模型能够模拟全钒液流电池在充放电过程中的电压、荷电状态及能量效率等宏观特性,零维模型具体建模思路如图2所示。最早的一批零维机理模型由Shan等提出,他们在模型中首先应用质量守恒定律进行在线控制与动态响应分析。Blanc等又在这一框架基础上进一步扩展,将电化学模块与机械循环系统耦合,全面揭示了VRFB的内部损耗机制。随后,Skyllas-Kazacos等基于物质守恒方程建立了全钒液流电池长循环过程中的零维动态模型,成功预测了电池在长期运行中的容量衰减趋势。2018年,Pugach等以更高分辨率的零维动态模型,将扩散、迁移与对流这三大交叉机制置于同一框架下,系统比较了各传输过程对容量衰减的相对贡献,进一步完善了全钒液流电池容量损失机理的量化理解。Wang等则从零维视角出发,在常微分方程框架内同时考虑渗透/电渗透与对流、电迁移、扩散机制,深入剖析全钒电池的容量损失机理,为电解质再平衡与系统优化策略提供了理论支持。

图 2 VRFB零维机理模型构建思路
3.2多维模型
一维模型在零维基础上引入一个空间维度,常用于描述沿流动方向或电极厚度方向的传输过程。早期工作中,Chen等在Vynnycky模型的基础上融入了质量守恒、电化学动力学和改进的能斯特方程,提出了一种增强型一维稳态全钒液流电池模型,成功在一个空间维度上捕捉了沿流道方向的浓度梯度与电池电压变化,模拟结果与实验及更高维模型高度一致。Lei等则进一步针对双极膜全钒液流电池提出了瞬态一维模型,通过改进泊松方程来刻画双极膜正负层之间的Donnan效应,建模域如图3所示,实现了膜内离子和电荷传输的连续描述,并指出在高电流密度下薄阴离子交换层的配置可显著抑制钒离子对流穿透,从而减缓容量衰减并提高库仑效率。

图 3 一维物理模型示意图
2023年,Cecchetti等提出了一种综合实验与建模的新方法,系统评估了全钒液流电池中钒离子跨膜迁移的通量问题,并据此开发了一维物理模型,揭示了在不同电流密度下钒离子迁移机制、自放电和电解质不平衡的影响规律。此外,还有一些一维模型专注于单电池或电池组内离子浓度和压力沿通道的分布。总体而言,一维模型在电极深度或流动方向上解析传输过程,可为堆栈级设计和运行策略提供有价值的信息,兼顾了一定的物理精度与计算效率。
二维模型同时考虑两个空间维度,通常用于研究电池面内和电极截面上的物理场分布。早期对全钒液流电池的二维机理建模始于Shah等,他们基于质量、动量和电荷守恒定律,耦合全局电化学动力学,提出了一个二维瞬态框架,用于同时捕捉电解质流动、离子迁移及电极反应随时间的交互影响。此后,国内外众多研究在其基础上开发了针对不同应用的二维模型。例如,You等在此基础上开发了一个二维稳态模型,重点定量评估了电流密度、电极孔隙率和局部传质系数对电压输出与传质阻力的作用;Agar等采用二维Transient模型引入渗透、电渗透和扩散–迁移机制,深入解析了钒离子跨膜交叉的多模式贡献;Chen等构建了一个二维解析单元电池模型,能够在不同荷电状态和流速下准确预测电池性能。
2024年,Martinez等构建二维等温稳态模型模拟正极半电池中的流动、物质迁移和电化学反应,用来研究电极压缩度和电解液流速对速度场、物质浓度分布、电位与电流密度场的影响。综合来看,二维模型在细化传输现象方面较一维更深入,通过解耦并联求解多物理场偏微分方程,能够精细描绘电池面内及截面上的非均匀现象。
图4为二维模型和三维模型的仿真域示意图。相比于二维模型,三维模型能够更全面地捕捉电池内部的质量传输、电流分布、温度场和流体动力学行为。

图 4 2D模型和3D模型的仿真域示意图
最早的全钒液流电池三维机理模型由Ma等提出,该模型针对负极半电池建立了基于质量守恒、电荷守恒与电化学动力学的三维稳态模型,分析了电极孔隙度、流速等参数对性能的影响。Xu等将模型扩展到全电池,开发了一个三维数值模型,发现蛇形流道在最佳流速下可实现最高的能量效率;利用COMSOL平台开发了包含交错流道的3D全钒液流电池有限元模型,通过反应流与浓缩物种物理场耦合,揭示了流速与孔隙度对压力降与电池性能的关键影响。Ali Ozgoli等进行了多维模型研究,进一步构建了二维与三维多物理模型。此外,他们通过改变流道设计优化了电解液分布,提高了电池整体性能。在此基础上,Wang等进一步提出了一个动态三维全钒液流电池模型,三维仿真中RFB的计算域见图5。该模型能同步预测流场、浓度场、温度场以及各位置的局部反应速率,并与实验数据高度吻合,实现了充放电全过程的动态仿真。

图 5 液流电池模型计算域
考虑电池充放电过程的动态效应,Ali Ozgoli等引入等效电路与化学反应耦合的瞬态模型。该模型考虑了化学反应、流动和等效电路动力学,能够预测电解质浓度变化与电流密度及荷电状态之间的关系。He等则基于三维模型重点研究了纤维电极结构的影响,提出了优化电极孔隙度和纤维尺寸以降低极化损失的策略。截至目前,现有三维模型均应用于单体电池(含三维细观结构),对多物理场耦合机制有较完整的涵盖,但尚未深入到堆栈级别。
总的来看,电池机理模型可解释性强、精度较高,但在模型构建过程中,无论是模型类型的选择还是模型参数的获取,都需要操作人员具备丰富的经验和知识,需要大量的参数和实验数据来验证和调整,难以在实际运行中实时监测和响应全钒液流电池的运行状态,因此在实际应用中仅适用于特定工况。此外,最终得到的机理模型往往不适用于不同类型的电池,这限制了其在工业领域的实际应用。
4 全钒液流电池数据驱动模型
4.1数据驱动模型建模方法
上述机理建模方法虽然能够客观、准确、详细地反映电池特性,但全钒液流电池的充放电过程是一个非线性、动态的电化学过程,需要使用大量高阶非线性的偏微分方程进行描述,使得建模难度、模型收敛性和计算量都受到了巨大挑战。数据驱动是一种基于历史运行数据的模型建立方法,无需对系统内部过程进行详细建模,能够准确捕捉复杂的非线性行为,能够实时预测电池的动态行为,可以达到很高的估计精度,而无需考虑底层反应机制,如图6所示。

图 6 VRFB数据驱动流程图
机器学习技术作为主要的数据驱动方法之一,常用模型主要包括人工神经网络(ANN)、深度神经网络(DNN)、门控循环单元(GRU)、卷积神经网络(CNN)、循环神经网络(RNN)、支持向量机(SVM)和U-Net等,如图7所示。

图 7 常用机器学习模型示意图
在构建全钒液流电池的数据驱动模型时,所选机器学习方法需满足一系列特定要求。首先,全钒液流电池运行过程中电压、电流、SOC、温度与流速等变量之间呈现出显著的非线性耦合关系,因而机器学习模型必须具备较强的非线性拟合能力。其次,全钒液流电池系统往往涉及多输入多输出的复杂工况,要求模型能够处理多维输入参数与输出变量之间的映射问题。为了确保模型在不同操作条件下的适应性和稳定性,良好的泛化能力亦不可或缺。
各类机器学习模型中,以偏最小二乘回归和高斯过程回归(GPR)为代表的线性回归在计算效率、模型可解释性和泛化能力方面表现出显著优势。GPR是一种新兴的建模方法,其超参数可以自适应地获取,并且相对容易实现。Zhao等提出了一种新颖的I-GPR模型,将电压、电流、温度和流速等实验特征输入Informer模型来预测全钒液流电池容量衰减的特征,从预测特征中获得测试数据集作为高斯分布输入,以预测不同电流密度和预测长度下的容量衰减,模型架构如图8所示。然而,该模型的特征选择依赖经验,不足以捕捉电池运行过程中固有的复杂非线性特征,且Informer与GPR模型结合复杂度太高,可能导致训练和推理时间较长,影响实时性。

图 8 I-GPR模型架构图
Fig. 8 A
鉴于深度学习模型在锂离子电池的数据驱动建模近年来取得的显著进展,越来越多的学者尝试将深度学习模型引入全钒液流电池建模。例如,Li等开发了一种基于1D-CNN的VRB模型,如图9所示,该模型通过直接学习电流、流速、SOC与电压间的时序非线性关系,在动态电流与变流量场景下仍能保持高精度预测。在此基础上,同一团队进一步对比了1D-CNN与2D-CNN的建模性能,研究表明1D-CNN在处理一维时间序列数据中更具优势。此外,Li等将医学图像分割中的U-Net神经网络引入全钒液流电池建模,利用其编码器-解码器结构与跳跃连接机制,融合多尺度时序特征,实现了电压预测精度的进一步提升。Liu等利用卷积神经网络(CNN)提取电池空间特征,双向长短期记忆网络(BiLSTM)捕获时序依赖,并引用蜜罐算法自适应优化网络超参数,实现了钒液流电池电流、流量、SOC及电压间非线性关系的高精度动态学习;Li等开发了基于门控循环单元(GRU)神经网络的全钒液流电池建模方法,如图9所示,该方法整合了电解液流速、荷电状态和电压等关键参数,实现了对液流电池终端电压的高精度预测。通过使用GRU神经网络处理时间序列数据,该模型能够精确捕捉电池的非线性行为,极大地提升了电池管理系统中对电池状态的监控精度。实验表明,该模型在不同的操作条件下预测终端电压的误差不超过1.3%,并且能够适应多种流速和电流变化条件。Ma等则提出了一种多层人工神经网络(ANN)模型,通过三维有限元数值模拟生成训练数据,并将遗传算法(GA)耦合至ANN回归训练中,以优化模型参数,实现了对非水系钒-铁钒液流电池双层电极结构与性能关系的高精度预测,其均方误差显著低于其他流行ML回归模型。相比线性回归的方法,深度学习模型在特征处理能力和数据拟合效果方面更具竞争力,能够捕捉电压、SOC、温度等变量之间复杂的耦合关系,显著提升了状态预测与寿命评估的准确性。尤其在处理高维、多变量和长时间序列数据时,深度神经网络(如CNN、LSTM)显示出更优的性能与适应性,为电池数据驱动建模提供了更具鲁棒性的解决方案。

图 9 基于门控循环单元(GRU)神经网络的全钒液流电池建模方法
Li等与Liu等提出的1D-CNN、U-Net与BiLSTM等模型充分发挥了深度神经网络在非线性时序建模中的优势,能实现较高的预测精度。然而,完全的数据驱动学习所带来的弊端也非常明显,如缺乏对电池物理机制的约束,模型预测容易产生违反物理规律的预测结果,如负浓度、电压突变、不符合充放电趋势等,加上在面对数据的噪声、缺失、极端值或分布漂移时,模型的预测稳定性和鲁棒性都显著下降,且结果难以解释,存在不可控的风险。因此,有必要探索有效的模型不确定性量化与处理方法。
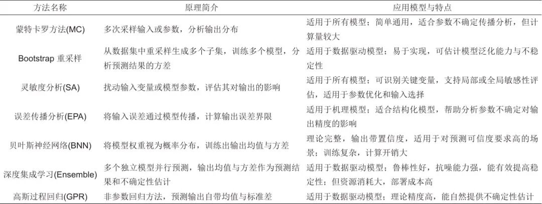
传统的不确定性量化和处理方法如表2中所示,基本思路是量化输入或参数变化带来的输出偏差或预测输出置信区间或标准差估计,但这不能从根本上解决数据驱动模型数据依赖、可解释性低的弊端。近些年,许多研究开始探索将电化学机理等融入深度学习的建模策略。例如,He等提出了一种物理约束深度神经网络(PCDNN)方法,通过深度神经网络(DNN)将零维模型参数动态映射至操作条件,并将物理模型方程作为约束嵌入参数学习过程,实现了机理先验与数据驱动的协同优化。然而,受零维模型简化的限制,PCDNN无法捕捉极端SOC区域中的急剧电压变化。基于此,He团队引入了第二个(增强型)DNN来减轻零维模型本身带来的预测误差,并将由此产生的方法称为增强型PCDNN (EPCDNN);Chen等开发了基于二维单元模型的PINN框架,将电化学反应、传质与流体动力学方程作为物理约束嵌入神经网络,强制预测结果满足机理规律。尽管存在电位预测偏移问题,通过边界条件增强与少量标记数据微调,模型在电压预测中展现出高保真度,验证了物理-数据融合的可行性;此外,Cai等提出Kolmogorov-Arnold网络(KAN)与降阶电化学模型的混合框架,结合电解液体积转移与离子交叉老化机制,实现了长期容量衰减预测误差低于1%。该方法通过物理先验引导数据驱动模型,解决了纯数据方法在长期外推中的不稳定性;Wang等构建了全钒液流电池的3D稳态模型,以电极压缩比(CR)、施加电流密度(Iapp)和电解液流入速率(Qin)为变量,通过ANN-GA混合优化,明确了最佳Qin随Iapp增大的正相关关系,为最大化净放电功率提供了定量指导。Ben Ahmed等创新性地将深度Q学习(DQN)与改进的Dueling DQN结合神经网络,用于联合优化全钒液流电池模型参数并预测SOC、电压和电流,实验证明其在电压预测方面优于纯数据驱动方法,预测电压精度提升约10%。
表 2 模型不确定性量化与处理方法
纯数据驱动模型在建模灵活性与非线性表达能力方面具有优势,能够很好地满足实际工况中实时监测电池运行状态的要求,但其在物理一致性、可解释性等方面存在显著不足,尤其在数据受限、运行工况复杂或者要求机制可解释的场景下,其适用性和工程可靠性受限,这也是数据驱动模型难以应用于实际储能系统的重要原因。相比之下,将数据驱动模型与电池机理相融合的研究通过将已知的电化学知识等物理规律融入神经网络结构或损失函数,不仅提升了预测的物理一致性和可解释性,也展现出更强的泛化能力,实现了理论与数据学习的协同优化。
4.2机理-数据驱动模型技术路线
建立一个考虑电化学、结构机理的电池长期运行模型,同时保持适合在线运行的计算效率,一种有前景的方法是将基于机理的多物理场模型与数据驱动网络有机结合。图10中给出了基于PCDNN 模型技术路线示例,利用图像识别与计算图形学技术从CT/SEM图像中提取电极孔隙率、导流通道及膜孔隙结构,并将这些真实边界条件输入到机理模型中,精确捕捉局部浓度与电位梯度,随后用物理信息神经网络将这些机理方程作为软约束嵌入到网络损失函数中,以补偿实验数据稀疏或不平衡带来的过拟合/欠拟合风险。通过这种方式,模型在训练中不仅能学习大规模历史与实时监测数据的统计规律,还能强制满足电荷守恒、能量守恒及电化学平衡等基本物理定律,从而在电解液浓度不平衡、流速骤变或温度波动等极端工况下,仍能保持优异的预测能力和稳定性。

图 10 电池机理-数据驱动模型技术路线图
通过结合适当的物理约束,数据驱动模型不仅可以学习训练数据样本中的分布模式,还可以捕捉数学方程描述的物理定律。这种整合在训练过程中施加了物理信息约束,即使在数据样本有限的情况下也能使模型发展出更高程度的泛化能力。通过结合这些约束,模型不仅可以从数据中学习,还可以从底层物理中学习,最终得到更鲁棒、更广泛适用的解决方案。
5 总结与展望
构建全钒液流电池的机理模型可以掌握全钒液流电池的物理和电化学机理,结合数据驱动模型可以根据电池运行数据实时评估电池的运行状态,从而提高全钒液流电池性能的预测精度。
然而,全钒液流电池的运行机制涵盖从微观结构到电池串并联结构的空间多尺度连接,以及从离子运动到数千次循环使用的时间跨尺度特性,这限制了现有机理模型的覆盖范围。考虑电极微观结构的空间尺度模型,随着模型维度升高,计算复杂度显著上升,尤其在电池结构复杂或耦合多物理场时,难以满足实时预测和大规模系统优化的需求。并且全钒液流电池机理模型需大量参数,但这些参数会随温度、充放电速率及电池老化而变化。目前尚不清楚参数如何随工况和老化程度演变,导致模型预测精度受限。另一方面,许多数据驱动模型虽然能够提供高度准确的预测,但其精度依赖数据集的规模和质量,并且由于其黑箱性质,难以解释其内部工作原理。这使得这些电池模型在电池管理系统中的应用存在一定的局限性,该领域仍存在一些尚未得到有效解决的问题。
此外,现有研究中很少将机理信息纳入电池实际运行状态的在线估计中。目前用于电池在线监测的主流数据驱动模型缺乏内部机制,难以进行训练数据以外的推断。虽然机理模型在外推方面天生优于数据驱动模型,但其计算效率的劣势往往限制了它们在在线运行中的应用。此外,机理模型的内部机制是确定性的,无法自适应地考虑实际运行过程中随机因素引起的不确定波动。机理模型和数据驱动模型的融合发展可以代表克服这些当前限制的解决方案,但另一个需要解决的关键问题是如何在模型中全面考虑实际运行数据和内部微观机制,并基于电池运行过程中的数据实现对电池性能长期演变的准确预测。现有神经网络模型对机理信息的考虑相对单一,机理模型组件往往局限于经验模型或等效电路模型。未来,将包含更多电化学信息的机理模型引入神经网络模型势在必行。
基于前文分析,预测全钒液流电池未来将朝以下两个方向发展。在电极结构设计方面,这是一个潜在的研究方向,通过应用机理模型实现智能电极设计,从而进一步提高充电效率、寿命和其他电池性能指标。建立能够将内部电极状态与宏观性能关联起来的机理模型可以减少实验次数,从而提高研究效率。然而,建立一个将微观和宏观信息充分详细地连接起来的机理模型极其困难,如何通过模型简化和数值计算方法实现一个可以指导实验的多维度模型是未来的挑战。在电池状态估计方面,数据-机理融合建模方法是一个很有前景的研究方向,这有助于克服数据驱动模型中外推能力的局限性和机理模型对随机波动的适应性的局限性。本质上,通过这种融合,这两种方法可以互相弥补彼此的不足。机理-数据融合模型是一个潜在的框架;然而,现有的机理-数据模型并不能系统地表征电池内部的过程机制,未来的挑战在于如何将更详细的机制信息引入数据驱动模型,以实现更高的外推能力和计算效率。数据驱动与机理模型相结合、提升人工智能模型的可解释性、降低对大规模数据集的依赖以及实现高效的嵌入式系统应用,都是未来液流电池管理系统智能化发展的重要方向。通过解决这些问题,可以进一步推动液流电池在新能源储能系统中的广泛应用,并为实现“双碳”目标提供有力支持。
通讯作者:李建林(1976—),男,博士,教授,研究方向为储能技术。
第一作者:李建林(1976—),男,博士,教授,研究方向为储能技术。

发表评论